1. Chú ý: Các bạn nên tham khảo Nội quy trước khi viết bài (click vào liên kết bên dưới).
    * Nội quy và Thông báo diễn đàn CNCProVN.com
    * Nếu bạn thấy hứng thú với bài viết. Hãy dùng chức năng Share to facebook để chia sẻ bài viết lên facebook.

          
Trang 1 của 3 123 CuốiCuối
Kết quả 1 đến 20 của 52

Chủ đề: [HN-DIY]* CNC Router 5070

  1. #1
    Thợ bậc 7 linhdt1121's Avatar
    Ngày tham gia
    Apr 2014
    Bài viết
    984
    Cám ơn
    242
    Được cám ơn 220 lần
           ở 179 bài viết

    [HN-DIY]* CNC Router 5070

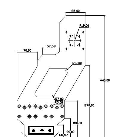
    Tình hình sau 1 thời gian dài ko đụng chạm gì đến CNC do công việc ko cho phép,đến h tự nhiên có thằng bạn nhờ e làm cho 1 cái để biết thế nào là cnc nên e cũng quyết tâm làm con này,hành trình dự kiến X=500,Y=700,Z=100.mục đích chủ yếu là phay mica.
    tiêu chí đầu tiên của dự án này là "Rẻ",sau đó là "ngon-bổ" (trong tầm số tiền bỏ ra)
    cấu hình dự kiến như sau,các bác gạch đá giúp e xem có chỗ nào chưa hợp lý.
    A: phần điện
    step 57 cho cả 3 trục,driver M938 3,5A, spindle tạm thời dùng DC300W,sau có ĐK nâng cấp sau, BOB mach3
    B: phần cơ
    phần khung máy bằng nhônm profile 30x90x3.
    trục Y chạy ray tròn f20 có đế, 3 block,vitme 16 bước 10
    vai trục X bằng nhôm 15mm,phay phẳng các vị trí cần thiết.
    trục X nhôm profile 30x40x3 mm,ray IKO15 2 block,vitme 16 bước 20.
    trục Z sẽ tính sau vì thời gian hoàn thành máy khá lâu nên chưa quyết định
    tình hình vật tư hiện tại
    step và drive đã trên bàn,trục X đã đủ,trục Y thì có ray tròn còn thiếu vitme,bác nào có thì alo để lại cho e với
    Click vào ảnh để xem ảnh lớn hơn. 

Name:	123456.JPG 
Views:	4 
Size:	824.0 KB 
ID:	5436
    thiết kế e dự tính ntn,các bác xem em nó có thể ăn đc nhôm với tốc độ chậm đc ko
    p/s: tình hình là do đk công việc e chỉ có thể là đc tổng thời gian 4 ngày trong 1 tháng,mà vừa làm vừa kiếm đồ với chờ vốn nên thời gian hoàn thành dự án dự kiến 7/2015,thời gian rất dài nên mong các bác gạch đá thật nhiều để e tránh các lỗi trong quá trình thi công
    Lần sửa cuối bởi linhdt1121, ngày 26-12-2014 lúc 12:36:13 PM.

  2. #2
    Thợ bậc 7 linhdt1121's Avatar
    Ngày tham gia
    Apr 2014
    Bài viết
    984
    Cám ơn
    242
    Được cám ơn 220 lần
           ở 179 bài viết
    Click vào ảnh để xem ảnh lớn hơn. 

Name:	Untitled.jpg 
Views:	417 
Size:	31.1 KB 
ID:	5438
    vai trục X,e dự tính làm bằng nhôm dầy 15mm,có thêm gân tăng cứng.

  3. #3
    Thợ cả
    Ngày tham gia
    Feb 2014
    Bài viết
    1,715
    Cám ơn
    337
    Được cám ơn 540 lần
           ở 357 bài viết
    Em góp ý chút là phần đầu với cuối, chỗ bác để 2 thanh nhôm chồng lên nhau ấy, thay bằng nhôm tấm thì gia công dễ và liên kết cứng hơn nhiều. Phần dưới của vai X để thừa nhiều thế làm gì vậy bác? để đủ > 30mm 1 chút thôi.
    Lê Anh Tuấn - 0989.bốn không 8. 4 0 tám

  4. #4
    Thợ bậc 7 linhdt1121's Avatar
    Ngày tham gia
    Apr 2014
    Bài viết
    984
    Cám ơn
    242
    Được cám ơn 220 lần
           ở 179 bài viết
    vâng,vì e tính chi phí cho em naỳ là nhỏ nhất nên hạn chế nhôm tấm vì nó đắt.có thể chỗ đó e sẽ làm bằng thép.
    Phần duôi X đó to vì e cũng dùng nhôm 3090 vào chỗ đó.
    E thấy bác có 1 con cũng bang nhôm thế này,bác cho e chút kinh nghiệm về viêc liên kết các đoan nhôm vs nhau và cắt nhôm sao cho nó thẳng và đều nhau.nếu em đổ epoxy hoặc ximang vào bên trong có tăng độ cưng vững lên đc ko bác.

  5. #5
    Spam killer ahdvip's Avatar
    Ngày tham gia
    Nov 2013
    Đang ở
    Ho Chi Minh City, Vietnam, Vietnam
    Bài viết
    987
    Cám ơn
    105
    Được cám ơn 599 lần
           ở 321 bài viết
    X xài ray vuông rồi thì ráng Y cũng chơi ray vuông luôn cho nó ngon anh ơi, đồ cũ thì thấy thêm cũng đâu bao nhiêu tiền đâu (ray 15 cũng được), nếu lắp như máy trong hình thì em ủng hộ Y ray vuông hơn.
    Máy nhôm định hình này em lắp rồi, dùng toàn ray 15, cũng toàn phay nhôm luôn, ngon lành không có vấn đề gì hết (step down 0,5 em chạy F 1600 hoài ^^)
    NGUYỄN NGỌC ĐỨC - cncquangnam@gmail.com - DĐ: 0989315944
    TK Techcombank: 19026797927015 (Tân Bình, HCM)

  6. Thành viên đã cám ơn ahdvip cho bài viết hữu ích này:


  7. #6
    Kem hảo hạng solero's Avatar
    Ngày tham gia
    Dec 2013
    Bài viết
    2,279
    Cám ơn
    733
    Được cám ơn 1,175 lần
           ở 649 bài viết
    Phần đàn hồi chịu rung động ngang của trục X chính là phần giữa vai, vậy cụ đừng phay lõm giữa. Cứ để nguyên nó đặc như vậy. Có điều kiện thì ốp thêm gân tăng cứng.

  8. Thành viên đã cám ơn solero cho bài viết hữu ích này:


  9. #7
    Thợ bậc 7 ít nói's Avatar
    Ngày tham gia
    Nov 2013
    Đang ở
    Hà Nội 36 Bùi Ngọc Dương
    Bài viết
    1,183
    Cám ơn
    189
    Được cám ơn 277 lần
           ở 213 bài viết
    Trích dẫn Gửi bởi linhdt1121 Xem bài viết
    Click vào ảnh để xem ảnh lớn hơn. 

Name:	Untitled.jpg 
Views:	417 
Size:	31.1 KB 
ID:	5438
    vai trục X,e dự tính làm bằng nhôm dầy 15mm,có thêm gân tăng cứng.
    theo kn của mình vơi ray tròn Y nên xài 4 ray tròn 20 . vai làm cứm thêm chút nữa ăn nhôm vô tư. ( sở dĩ nói vậy vì ray tròn chạy nhôm hay bị rung động sp không đẹp )
    0978835302

  10. Có 2 thành viên đã cám ơn ít nói cho bài viết hữu ích này:


  11. #8
    Thợ bậc 7 linhdt1121's Avatar
    Ngày tham gia
    Apr 2014
    Bài viết
    984
    Cám ơn
    242
    Được cám ơn 220 lần
           ở 179 bài viết
    Trích dẫn Gửi bởi emptyhb Xem bài viết
    Em góp ý chút là phần đầu với cuối, chỗ bác để 2 thanh nhôm chồng lên nhau ấy, thay bằng nhôm tấm thì gia công dễ và liên kết cứng hơn nhiều. Phần dưới của vai X để thừa nhiều thế làm gì vậy bác? để đủ > 30mm 1 chút thôi.
    như thế này ổn ko bác,ban đầu em cũng tính làm như vậy nhưng làm bằng nhôm thì hơi đắt,làm bằng thép thì em ngại bưng bê lắm vì làm có 1 mình,mà e lại hơi còm hehe

    @ahvip : mình làm ray tròn có đế,còn trong bản vẽ là ray vuông.ray tròn nếu thấy cần thì mình làm 3 block
    @ itnoi : em máy này chủ yếu chạy mica,nhôm chỉ là e thi thoảng chạy qua nhà nó chạy ké thôi,mà cũng chạy tốc độ chậm nên e nghĩ ko cần thiết chơi 4 ray.

    Click vào ảnh để xem ảnh lớn hơn. 

Name:	hoan chinh.JPG 
Views:	2 
Size:	408.7 KB 
ID:	5456

  12. #9
    Thợ bậc 7 linhdt1121's Avatar
    Ngày tham gia
    Apr 2014
    Bài viết
    984
    Cám ơn
    242
    Được cám ơn 220 lần
           ở 179 bài viết
    Trích dẫn Gửi bởi solero Xem bài viết
    Phần đàn hồi chịu rung động ngang của trục X chính là phần giữa vai, vậy cụ đừng phay lõm giữa. Cứ để nguyên nó đặc như vậy. Có điều kiện thì ốp thêm gân tăng cứng.
    hehe.cái chỗ đó e khoét cho nó thẩm mỹ tí,nhưng thế này thì thôi,e để nguyên vậy
    ah mà e tính cái vai này thay vì làm 1 tấm 15mm thì e sẽ làm 2 tấm 10mm ghép lại thành hộp dầy khoảng 40mm,giữa có gân liên kết 2 tấm,như vậy có vững hơn ko vậy bác.
    p/s: cái vitme mua của bác h mới sử dụng này.

  13. #10
    Thợ cả
    Ngày tham gia
    Jul 2014
    Bài viết
    2,066
    Cám ơn
    469
    Được cám ơn 530 lần
           ở 399 bài viết
    Trích dẫn Gửi bởi linhdt1121 Xem bài viết
    hehe.cái chỗ đó e khoét cho nó thẩm mỹ tí,nhưng thế này thì thôi,e để nguyên vậy
    ah mà e tính cái vai này thay vì làm 1 tấm 15mm thì e sẽ làm 2 tấm 10mm ghép lại thành hộp dầy khoảng 40mm,giữa có gân liên kết 2 tấm,như vậy có vững hơn ko vậy bác.
    p/s: cái vitme mua của bác h mới sử dụng này.
    Hì, chắc chắn là vững hơn nhiều.

  14. #11
    Thợ cả
    Ngày tham gia
    Feb 2014
    Bài viết
    1,715
    Cám ơn
    337
    Được cám ơn 540 lần
           ở 357 bài viết
    Em vẫn chưa hiểu bác làm cái chân cao lên như vậy làm gì.?

    Bác đùng thanh nhôm 30x90 để nằm ngang, nối 2 vai lại. Ở giữa đó có sẵn rãnh để bác gắn 1 cái ụ liên kết đai ốc vitme và thanh đó vào.

    Như vậy khoảng cách từ đáy thanh nhôm gắn ray chân đế bác để 35mm là hợp lý, đẹp.

    Click vào ảnh để xem ảnh lớn hơn. 

Name:	Untitled.jpg 
Views:	364 
Size:	30.6 KB 
ID:	5457
    Lần sửa cuối bởi emptyhb, ngày 27-12-2014 lúc 09:32:38 PM.
    Lê Anh Tuấn - 0989.bốn không 8. 4 0 tám

  15. Thành viên đã cám ơn emptyhb cho bài viết hữu ích này:


  16. #12
    Thợ bậc 7 linhdt1121's Avatar
    Ngày tham gia
    Apr 2014
    Bài viết
    984
    Cám ơn
    242
    Được cám ơn 220 lần
           ở 179 bài viết
    Trích dẫn Gửi bởi emptyhb Xem bài viết
    Em vẫn chưa hiểu bác làm cái chân cao lên như vậy làm gì.?

    Bác đùng thanh nhôm 30x90 để nằm ngang, nối 2 vai lại. Ở giữa đó có sẵn rãnh để bác gắn 1 cái ụ liên kết đai ốc vitme và thanh đó vào.

    Như vậy khoảng cách từ đáy thanh nhôm gắn ray chân đế bác để 35mm là hợp lý, đẹp.

    Click vào ảnh để xem ảnh lớn hơn. 

Name:	Untitled.jpg 
Views:	364 
Size:	30.6 KB 
ID:	5457
    ah,phần này là do e vẫn đăng băn khoăn để ray ốp 2 bên sườn hay để trên mặt.
    bác để ý thì thấy ngoài 12 cái lỗ bắt 3 block thì e còn 1 hàng lỗ để nếu bắt ray trên mặt thì sẽ dùng hàng lỗ này.
    Lần sửa cuối bởi linhdt1121, ngày 27-12-2014 lúc 09:40:46 PM.

  17. #13
    Thợ cả
    Ngày tham gia
    Nov 2013
    Bài viết
    5,863
    Cám ơn
    2,195
    Được cám ơn 3,269 lần
           ở 2,043 bài viết
    Trích dẫn Gửi bởi linhdt1121 Xem bài viết
    như thế này ổn ko bác,ban đầu em cũng tính làm như vậy nhưng làm bằng nhôm thì hơi đắt,làm bằng thép thì em ngại bưng bê lắm vì làm có 1 mình,mà e lại hơi còm hehe

    @ahvip : mình làm ray tròn có đế,còn trong bản vẽ là ray vuông.ray tròn nếu thấy cần thì mình làm 3 block
    @ itnoi : em máy này chủ yếu chạy mica,nhôm chỉ là e thi thoảng chạy qua nhà nó chạy ké thôi,mà cũng chạy tốc độ chậm nên e nghĩ ko cần thiết chơi 4 ray.

    Click vào ảnh để xem ảnh lớn hơn. 

Name:	hoan chinh.JPG 
Views:	2 
Size:	408.7 KB 
ID:	5456
    trục x, trước đó em có làm, ko tốt lắm, nếu được thì đổi theo mẫu này




    http://xzerocnc.com/
    Lần sửa cuối bởi nhatson, ngày 27-12-2014 lúc 09:40:36 PM.

  18. Thành viên đã cám ơn nhatson cho bài viết hữu ích này:


  19. #14
    Thợ bậc 7 linhdt1121's Avatar
    Ngày tham gia
    Apr 2014
    Bài viết
    984
    Cám ơn
    242
    Được cám ơn 220 lần
           ở 179 bài viết
    mẫu này thì cứng quá rồi bác ơi,e tính nếu ko ổn sẽ gia cố bằng cách cắt mica rồi bắt vào mặt sau,mica thì ở nhà đang thừa,e cắt 2 tấm 5mm bắt vào.

  20. #15
    Nam Sờ Pín
    Ngày tham gia
    Nov 2013
    Bài viết
    6,623
    Cám ơn
    1,712
    Được cám ơn 3,655 lần
           ở 2,275 bài viết
    em thấy mấy bác ở HN cũng nhiều, sao không liên kết ai thế mạnh cái nào thì hợp lại mà làm 1 cái cho nó tốt , DIY bây giờ chứ có phải 10 năm về trước đâu mà chỉ lắp với ghép. Sẵn trong đây ai tốt cái nào , như khung, lắp ghép , phần điện , ... mỗi người thầu một mảng thì em nghĩ ai cũng có máy tốt và giá cả cũng phù hợp
    Nguyễn Hoàng Nam
    n_h_n2002@yahoo.com DT: 0908415648

  21. Có 3 thành viên đã cám ơn Nam CNC cho bài viết hữu ích này:


  22. #16
    Thợ bậc 7 linhdt1121's Avatar
    Ngày tham gia
    Apr 2014
    Bài viết
    984
    Cám ơn
    242
    Được cám ơn 220 lần
           ở 179 bài viết
    đc vậy thì tốt quá anh ơi.
    a Nam ở xa thì nhận chân quăng gạch nhé.hehe
    Mà a cho em hỏi,với yêu cầu và mục đích sử dụng như e đã nêu ở trên,ray trục Y là loại f20 có đế thì ta nên để ốp bên sườn hay để trên mặt như bình thường.

  23. #17
    Thợ bậc 7 linhdt1121's Avatar
    Ngày tham gia
    Apr 2014
    Bài viết
    984
    Cám ơn
    242
    Được cám ơn 220 lần
           ở 179 bài viết
    do có 1 vài sự cố ngoài ý muốn lên dự án chậm tiến độ tới 5 tháng lận.
    dạo này có time lên em cũng lọ mọ làm đc tới đây
    Click vào ảnh để xem ảnh lớn hơn. 

Name:	IMG_20150509_093827.jpg 
Views:	1 
Size:	306.0 KB 
ID:	7520

    Click vào ảnh để xem ảnh lớn hơn. 

Name:	IMG_20150509_093841.jpg 
Views:	0 
Size:	268.7 KB 
ID:	7521

    các bác xem gạch đá giúp em để em hoàn thành e nó sớm nhất,mục tiêu của em chỉ là gỗ với mica tốc độ dưới 5000

  24. Có 3 thành viên đã cám ơn linhdt1121 cho bài viết hữu ích này:


  25. #18
    Thợ cả Luyến's Avatar
    Ngày tham gia
    Nov 2013
    Bài viết
    2,135
    Cám ơn
    1,103
    Được cám ơn 764 lần
           ở 470 bài viết
    trục X hơi mỏng nhỉ em ốp 1 thanh nhôm profile nữa đằng sau cho nó cứng.
    CƠ KHÍ CNC LUYẾN YẾN.
    Nhận SX khung máy CNC theo yêu cầu LH.0987 302460

  26. Thành viên đã cám ơn Luyến cho bài viết hữu ích này:


  27. #19
    Thợ bậc 7 linhdt1121's Avatar
    Ngày tham gia
    Apr 2014
    Bài viết
    984
    Cám ơn
    242
    Được cám ơn 220 lần
           ở 179 bài viết
    chuẩn bài rồi anh,ở đằng xa xa chỗ cái nắp hộp mầu xanh là thanh nhôm 20x40 để dành sau khi hoàn chỉnh sẽ tăng cứng cho em nó

  28. #20
    Thợ bậc 7 ít nói's Avatar
    Ngày tham gia
    Nov 2013
    Đang ở
    Hà Nội 36 Bùi Ngọc Dương
    Bài viết
    1,183
    Cám ơn
    189
    Được cám ơn 277 lần
           ở 213 bài viết
    Cha Linhdt( linh Đồng tính) làm máy cũng khéo tay gớm có cảm giác là ham hố khổ to nhất có thể thì phải
    0978835302

  29. Có 2 thành viên đã cám ơn ít nói cho bài viết hữu ích này:


Trang 1 của 3 123 CuốiCuối

Các Chủ đề tương tự

  1. bán máy CNC router 800x1000
    Bởi duonghieuled trong diễn đàn Gian hàng hết hiệu lực
    Trả lời: 6
    Bài viết cuối: 18-11-2014, 10:07:00 PM
  2. Cần mua xác máy router
    Bởi hardfarmer trong diễn đàn Cần mua
    Trả lời: 0
    Bài viết cuối: 22-10-2014, 10:36:56 PM
  3. tư vấn lắp cnc router
    Bởi Diy1979 trong diễn đàn Máy phay CNC
    Trả lời: 55
    Bài viết cuối: 22-09-2014, 11:58:51 PM
  4. Thanh lý máy cnc-router 1000x1800x100
    Bởi thuannguyen trong diễn đàn Gian hàng hết hiệu lực
    Trả lời: 1
    Bài viết cuối: 09-09-2014, 12:31:38 AM
  5. Router CNC đơn giản....
    Bởi CKD trong diễn đàn Máy phay CNC
    Trả lời: 7
    Bài viết cuối: 16-01-2014, 03:16:29 PM

Quyền viết bài

  • Bạn Không thể gửi Chủ đề mới
  • Bạn Không thể Gửi trả lời
  • Bạn Không thể Gửi file đính kèm
  • Bạn Không thể Sửa bài viết của mình
  •